
在現代化工業生產中,不同的自動化儀表、執行機構和檢測設備等之間需傳遞各種各樣信號,當系統中多點接地時,不同設備之間參考點存在電勢差,從而形成地環路,會產生干擾,導致信號傳輸失真(如圖一所示)。

圖一
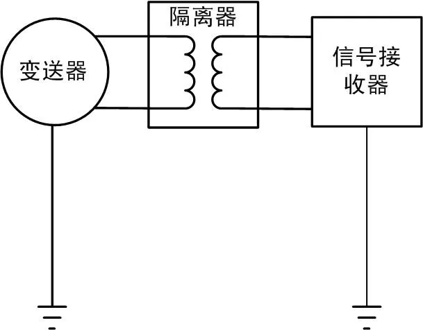
如果在信號傳輸環路中增加一個蘇州昌辰TH系列信號隔離器,就切斷地環路,可完美消除接地環路影響(如圖二所示)。

圖二
如有需要了解TH系列信號隔離器詳情請點擊:http://www.mudmeta.com/product248.html
昌辰官方微信
版權由蘇州昌辰儀表有限公司所有
蘇ICP備16036632號-1
隔離器、液位變送器、電流變送器、壓力變送器、信號變送器、功率變送器、溫濕度變送器、溫度巡檢儀、流量積算儀、無紙記錄儀、多功能電力儀表、多功能電表、數據采集模塊